电子产业
数字化服务平台

扫码下载
手机洽洽

  • 微信小程序

    让找料更便捷

  • 华强电子网APP

    随时找料

    即刻洽谈

    点击下载PC版
  • 华强电子网公众号

    电子元器件

    采购信息平台

  • 华强电子网移动端

    生意随身带

    随时随地找货

  • 华强商城公众号

    一站式电子元器件

    采购平台

  • 芯八哥公众号

    半导体行业观察第一站

采用加速度传感器的角度测量仪系统硬件电路设计_温度传感器电路

2019/3/21 19:40:31;
来源:唯样商城 作者:华仔 浏览:302

标签:

摘要: 电路图简介: 在现代控制系统中,角度测量装置是非常关键的需要高精度的部件,其测量精度直接影响着整个系统的性能和精度。目前已有的利用的加速度传感器实现高精度角度测量的研究,主要侧重于单轴的角度测量。本文将重点讨论利用双轴加速传感器ADXL202实现高精度角度测量的硬件方法。

  在现代控制系统中,角度测量装置是非常关键的需要高精度的部件,其测量精度直接影响着整个系统的性能和精度。目前已有的利用的加速度传感器实现高精度角度测量的研究,主要侧重于单轴的角度测量。本文将重点讨论利用双轴加速传感器ADXL202实现高精度角度测量的硬件方法。

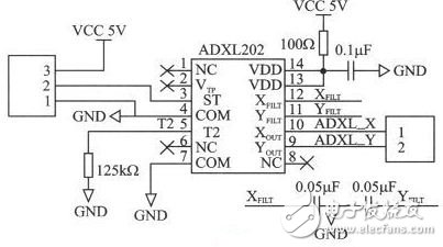
  本角度测量仪采用STM32F107作为数据处理的核心芯片。这是一款低功耗、高速度的32位处理器,拥有Cortex-M3内核。角度测量模块使用的是高精度、低功耗的双轴加速度传感器ADXL202,能将加速度信号转换成数字方波信号输出,可直接与STM32F107连接,通过一定的算法即可计算出当前的倾斜角度。显示模块使用的是12864ZW型128&TImes;64的点阵液晶显示器。

  角度测量模块

  角度测量模块使用的是ADI公司出品的低成本、低功耗、高精度的双轴加速度传感器 ADXL202,其测量范围为-2g~+2g,既能测量动态加速度,又能测量静态加速度。它的工作电压是3.0~5.25 V,工作电流低于0.6 mA,最高主频可达到70 MHz,所以从功耗、灵敏度和精确度考虑,选择ADXL202作为角度测量模块的核心芯片。

  电路图讲解

  图 ADXL202的功能结构框图

  角度测量模块硬件电路设计

  为保证ADXL202高精度稳定的工作,需要根据芯片技术文档和实际使用情况,来配置信号周期、滤波电容(决定信号的带宽)。ADXL202的输出信号是脉宽占空比调制信号,占空比T1/T2与被测加速度成正比。0g时,其输出为50%占空比,灵敏度为每g所引起的脉宽占空比变化12.5%。查阅芯片的技术文档,可以通过电阻RSET来设定DCM的周期:ADXL202 通过XFILT、YFILT外接电容CX、CY来设定ADXL202的带宽,这个带宽决定了它的测量精度,同时电容CX、CY可以去混叠和滤波。为了使脉宽占空比的误差最小,模拟带宽应比脉宽占空比的频率低1/10。对技术文档提供的表2进行分析,并考虑设定T2为1 ms,脉冲占空比频率为1 kHz,为满足实际需要和DCM误差最小的要求,选择0.05μF的滤波电容,此时模拟带宽为100 Hz。根据芯片的引脚配置图和以上的各类配置,可以设计角度检测模块的硬件电路,其电路原理如图4所示,其脉冲输出端直接与STM32F107的I/O口相连。

  电路图讲解

  角度采集原理图

  由图可知,ADXL202是基于单片集成电路的完善的双轴加速度测量系统,对X、Y轴而言,输出环路将加速度信号转换为脉宽占空比的数字信号输出,这些数字信号可直接传输给STM32F107,无需A/D转换或其他附加的其他电路。

  本文论述了一种基于ADXL202的高精度角度测量仪的研究和设计方法,对ADXL202的角度测量原理和STM32F107的输入捕获功能进行了详细的介绍。经实验测试,该测量仪能高精度地完成角度测量,而且可靠性好,对角度测量的研究和设计有着积极的意义。


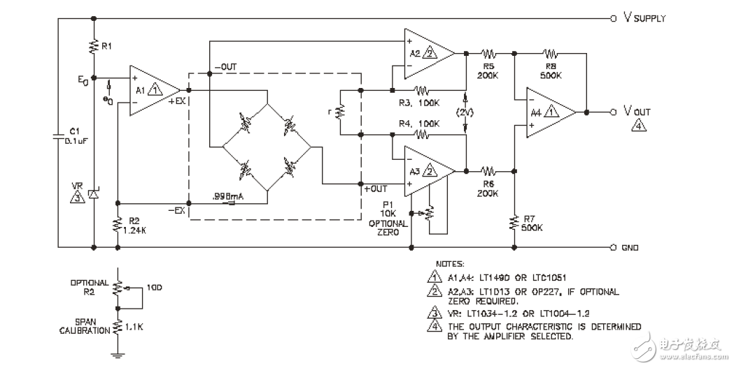
  简单的信号调节电路应该允许放大器的输出与所使用的传感器相互独立,提供互换性和高电平输出并且成本低廉。传感器补偿板上的激光调整电阻调节外部放大器的增益使之与压力灵敏度变化归一化。图 所示信号调节电路提供了用作传感器激励的精密恒流源和由传感器中反馈电阻R 控制增益的仪用放大器。补偿电路及0-5V 以外的输出电压的详细讨论请参照TN-001 及APP-103 到APP-105

  信号调节电路

电路图讲解

  电流源是由±1%带隙的基准二级管VR 控制,基准电流I0 由下式定义:

  I0=(E0-e0)/R2

  其中:E0-二级管基准电压:1.235V±1%(LM385)eo---放大器A1 的偏移 R2---反馈电阻值

  选用失调电压小于1mV 的放大器A1 和公差为±1%的电阻R2,则可产生电流I0=0.996MA,其典型精度为±1.4%。增益调节电阻r 调节为R3=R4=100K 一个2V 的差压输出。如果要求零位调节,使用 OP227 代替LT1013放大器并加上零位电位器P1。零位电压相对于差动偏听偏差小于0.5mV 的输入为±4mV,,这对传感器偏移的典型值(小于±1mV)而言就约有±3.5mV 的零位需要补偿。


型号 厂商 价格
EPCOS 爱普科斯 /
STM32F103RCT6 ST ¥461.23
STM32F103C8T6 ST ¥84
STM32F103VET6 ST ¥426.57
STM32F103RET6 ST ¥780.82
STM8S003F3P6 ST ¥10.62
STM32F103VCT6 ST ¥275.84
STM32F103CBT6 ST ¥130.66
STM32F030C8T6 ST ¥18.11
N76E003AT20 NUVOTON ¥9.67