让找料更便捷
电子元器件
采购信息平台
生意随身带
随时随地找货
一站式电子元器件
采购平台
半导体行业观察第一站
标签:
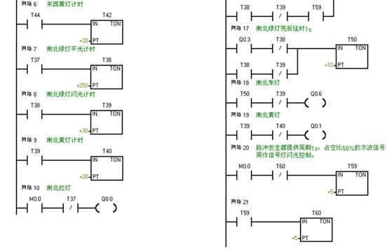
摘要: 在PLC的编程语言中,梯形图是最为广泛使用的语言,通过PLC的指令系统将梯形图变成PLC能接受程序,由编程器键入到PLC用户存储区去。而PLC梯形图与继电器控制原理图十分相似,主要原因是PL...
在PLC的编程语言中,梯形图是最为广泛使用的语言,通过PLC的指令系统将梯形图变成PLC能接受程序,由编程器键入到PLC用户存储区去。而PLC梯形图与继电器控制原理图十分相似,主要原因是PLC梯形图的发明大致上沿用户继电器控制电路的元件符号,仅个别处有些不同。


(1)组成器件不同
继电器控制线路是由许多真正的硬件继电器组成的。而PLC是由许多“软继电器”组成的,这些“继电器”实际上是存储器中的触发器,可以置“0”或置“1”。
(2)触点的数量不同
硬继电器的触点数有限,一般只有4至8对;而“软继电器”可供编程的触点数有无限对,因为触发器状态可取用任意次。
(3)控制方法不同
继电器控制是通过元件之间的硬接线来实现的,因此其控制功能就固定在线路中了,因此功能专一,不灵活;而PLC控制是通过软件编程来解决的,只要程序改变,功能可跟着改变,控制很灵活。又因PLC是通过循环扫描工作的,不存在继电器控制线路中的联锁与互锁电路,控制设计大大简化了。
(4)工作方式不同
在继电器控制线路中,当电源接通时,线路中各继电器都处于受制约状态,该合的合,该断的断。而在PLC的梯形图中,各“软继电器”都处于周期性循环扫描接通中,从客观上看,每个“软继电器”受条件制约,接通时间是短暂的。也就是说继电器在控制的工作方式是并行的,而PLC的工作方式是串行的。
| 型号 | 厂商 | 价格 |
|---|---|---|
| EPCOS | 爱普科斯 | / |
| STM32F103RCT6 | ST | ¥461.23 |
| STM32F103C8T6 | ST | ¥84 |
| STM32F103VET6 | ST | ¥426.57 |
| STM32F103RET6 | ST | ¥780.82 |
| STM8S003F3P6 | ST | ¥10.62 |
| STM32F103VCT6 | ST | ¥275.84 |
| STM32F103CBT6 | ST | ¥130.66 |
| STM32F030C8T6 | ST | ¥18.11 |
| N76E003AT20 | NUVOTON | ¥9.67 |